88 Accord DX sparatic dying and intermitten Problem(s)?
On a DX or LX there is no cel on the dash...only the LXi with FI has a CEL/FI light in the dash. There is an ECU (on all of them) under the drivers seat-view from the back seat, open the little plastic window, turn the key to the "on" position and count the blinks. Post back with the number of blinks.
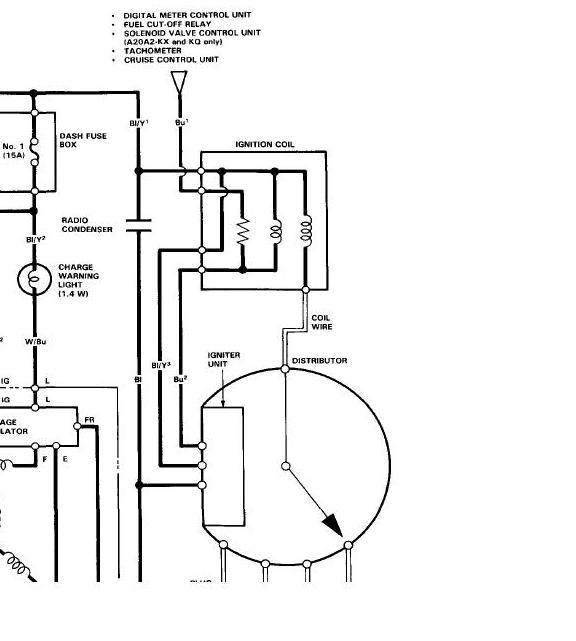
Anyway I found my manual-BU1 from the coil goes to the fuel cut of relay and the tach.
Anyway I found my manual-BU1 from the coil goes to the fuel cut of relay and the tach.
Last edited by poorman212; Feb 10, 2011 at 08:19 PM.
Alright sorry for being silent for a few days.
Here are some of you long waited for answers.
No there is no fuel in the carr when it is dead.
No there are no blinking lights in the ECU window. ( I have not yet checked for them when it is 'dead'.
I do not remember what the test results were when I tested the ICM and coil but it they all seemed to be with in the books specks.
All the dash lights work as they should and No I do not have ( or at least it is not lighting up) a cel.
Poorman I really Appreciate your help. I really think you have it nailed down with circuit that runs the tach and the fuel cut off relay. I am not quite sure how to test what exactly is wrong yet. But I do feel like we are getting warmer and warmer.
Pardon my ignorance but what exactly are/is BU1 and BU2?
Here are some of you long waited for answers.
No there is no fuel in the carr when it is dead.
No there are no blinking lights in the ECU window. ( I have not yet checked for them when it is 'dead'.
I do not remember what the test results were when I tested the ICM and coil but it they all seemed to be with in the books specks.
All the dash lights work as they should and No I do not have ( or at least it is not lighting up) a cel.
Poorman I really Appreciate your help. I really think you have it nailed down with circuit that runs the tach and the fuel cut off relay. I am not quite sure how to test what exactly is wrong yet. But I do feel like we are getting warmer and warmer.
Pardon my ignorance but what exactly are/is BU1 and BU2?
My understanding of fuel-cut relay is to provide fuel supply cut-off when engine stops due to accident or other reason. Not hard to appreciate this is a good thing to have working. The ECU likely denies ground when engine rpm is below some limit. Perhaps rpm input to the ECU is causing ECU to deny ground to fuel-cut relay. You may want to explore a fault in the tach output wiring/connectors from distributor to ECU.
It could also be a fault in the ECU circuit board.
good luck
It could also be a fault in the ECU circuit board.
good luck
here is the latest.
It just died and I did the following tests.
Fuel cut off relay posts.
3 to ground has continuity - good
2 to 3 has 12 V- good
1 to 2 with a jumper kicks the fuel pump on .- good
3 to 4 has 0v - BAD ( should be batt V)
I believe post 4 is the bue wire that comes from the Coil and also runs to the tach.
I also got Continuity from post 4 of relay to post "D" from the coil. ( what my manual calls 'D' is the upper post on the bottom right plug off the coil. Which is also the Blue wire.
So Please let me know if I am correct to assume the coil is bad. I do not want to buy one in vain. Is it possible for the ICM to be sending a bad signal to the coil causing it to cut off power the to blue wire ('D' goes to pose 4 on relay). If that is a possibility I will go have it tested as was mentioned.
It just died and I did the following tests.
Fuel cut off relay posts.
3 to ground has continuity - good
2 to 3 has 12 V- good
1 to 2 with a jumper kicks the fuel pump on .- good
3 to 4 has 0v - BAD ( should be batt V)
I believe post 4 is the bue wire that comes from the Coil and also runs to the tach.
I also got Continuity from post 4 of relay to post "D" from the coil. ( what my manual calls 'D' is the upper post on the bottom right plug off the coil. Which is also the Blue wire.
So Please let me know if I am correct to assume the coil is bad. I do not want to buy one in vain. Is it possible for the ICM to be sending a bad signal to the coil causing it to cut off power the to blue wire ('D' goes to pose 4 on relay). If that is a possibility I will go have it tested as was mentioned.
Ok, this is where I wish I could make/post pics better. Check the resistance between A and D on the coil..between A and the Coil Wire and then B and D.....so Yes still at either the coil or ICM....Inspect the coil for cracks or signs of sparks (underside between coil and body) EDIT: IMO-One of the two is getting hot/breaking down and giving out. I swear if you lived in central NC I'd have you come by, I have a spare coil and ICM (both types) in the garage...have you called any local "u pull it places" for prices?
EDIT2: And whatever you find...please let us know. I hate not knowing how a story ends.
EDIT2: And whatever you find...please let us know. I hate not knowing how a story ends.
Last edited by poorman212; Feb 14, 2011 at 07:50 PM.
Test results-
A to D - resistance is 1.4 ( meter set at 200 oms decimal mark)
A to coil wire - No continuity ( I also used 2k om setting to be sure)
B to D - no continuity
I found a coil at auto zone for 40 bucks and I think I am going to take the risk.
Also I did a visual check and nothing seems out of the ordinary. I will post the end of the story for sure. I hope his will help some one else not to go through the same goose chase.
A to D - resistance is 1.4 ( meter set at 200 oms decimal mark)
A to coil wire - No continuity ( I also used 2k om setting to be sure)
B to D - no continuity
I found a coil at auto zone for 40 bucks and I think I am going to take the risk.
Also I did a visual check and nothing seems out of the ordinary. I will post the end of the story for sure. I hope his will help some one else not to go through the same goose chase.
What are the specs for the secondary winding. I would not be surprised if resistance is >> 2Kohms, hence he would see > full scale may only mean the scale needs to be changed to 20K ohms max.
On later model accords the secondary resistance is 13-19 kohms.
good luck
On later model accords the secondary resistance is 13-19 kohms.
good luck


