89 Honda questions
Im wondering now if the battery has anything to do with my spark? The battery loses its charge pretty quickly, but before buying a new battery I want to find out what the problem is. I put a charger/starter on the battery and everything works, but I'm wondering if a bad cell might hinder spark from continuing to the distributor.
Yes, very well can.
The load of "starting" can take take a toll on it if it is bad.
If you have a known good battery and can temp install it.....meaning you don't have to worry with the fit that much (too tall, just don't close the hood) and try it out.
Keep us updated.
The load of "starting" can take take a toll on it if it is bad.
If you have a known good battery and can temp install it.....meaning you don't have to worry with the fit that much (too tall, just don't close the hood) and try it out.
Keep us updated.
Okay, installed battery. Nothing changed. Still only the initial spark coming from the coil. Im wondering if its the ignition switch now. I looked it up and came up with fuel pump cut off switch? Are they one in the same?
Ok, again lost in terms - I thought you meant that with a charger or jump the car would run.
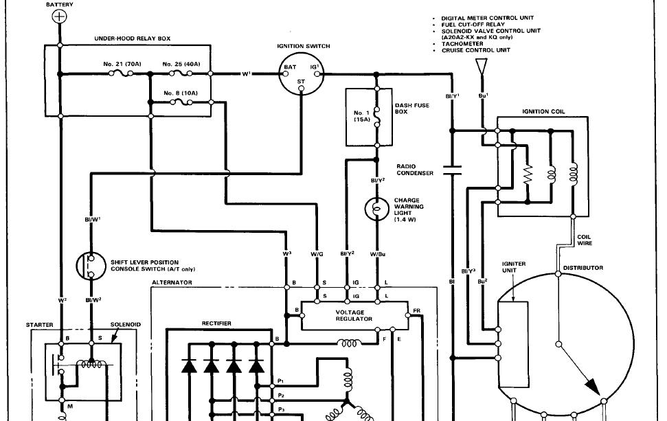
Double check the ECu/Clock fuse in the under hood fuse panel. Also turn the key to on/pos II and check for codes in the ECU - it is under the drivers seat.
The BLK/YEL to the coil is "hot" with the key on. Check this when the key is on, for the first time and also as someone tries to crank the car.
Double check the ECu/Clock fuse in the under hood fuse panel. Also turn the key to on/pos II and check for codes in the ECU - it is under the drivers seat.
The BLK/YEL to the coil is "hot" with the key on. Check this when the key is on, for the first time and also as someone tries to crank the car.
Last edited by poorman212; Dec 31, 2012 at 03:34 PM.
Thanks for all your help Poorman. Looks like the motor mount was broken that attaches to the engine block and tore the timing belt. So, if the timing belt was there, it would run, but the engine would only be held in place by the transmission mounts. Engine is cast, so we cant weld to it. The car is done.
ahh....I hate that a 3rd gen is done
sad day in my book.
I know that tab....there are two bolts holding the mount to it......newer/different motor or scrap........
I hate to ask but if you decide to scrap....is there a chance I could send you a "wish list"? Getting harder to find bits and pieces for these.
sad day in my book.I know that tab....there are two bolts holding the mount to it......newer/different motor or scrap........
I hate to ask but if you decide to scrap....is there a chance I could send you a "wish list"? Getting harder to find bits and pieces for these.
My son is thinking about 'parting it out' We got a lot of stuff of before finding that mount was broken. Youre right, if we just get a block, were in good shape, but whats the cost, and the time. He starts school again on Monday, so we were hoping to get it running... until that happened. We could just get a new motor, but if its more that 500, we might as well get a used car for him.
Send me a list and I will let him know what youre looking for. The car was in such good shape too. Stuff happens I guess.
Send me a list and I will let him know what youre looking for. The car was in such good shape too. Stuff happens I guess.
Thread
Thread Starter
Forum
Replies
Last Post
Contriver
New Member Area
11
Jun 2, 2007 04:51 PM
europeanboy
Audio/Visual Electronics
2
Jan 1, 2007 07:51 PM




