General Tech Help Good at troubleshooting? Have a non specific issue? Discuss general tech topics here.

02 Accord accessory power proble

Thread Tools
 
Search this Thread
 
Old Sep 28, 2012 | 02:14 PM
  #1  
gjqfishes's Avatar
Thread Starter
Joined: Sep 2012
Posts: 1
Default 02 Accord accessory power proble

No power in the 12v acc socket. I have tested by cell phone charger and gps. Both no work. But the radio works fine. When I opened the fuse box, I found the acc socket and the radio shared the same fuse. So do I still have to continue check fuse No.9 ? And the socket looks quite 'loose', maybe I need to buy a new socket?
 
Old Sep 28, 2012 | 06:29 PM
  #2  
poorman212's Avatar
Super Moderator
Joined: May 2010
Posts: 11,834
From: Kenton, TN
Default

Might....got a volt meter?
 
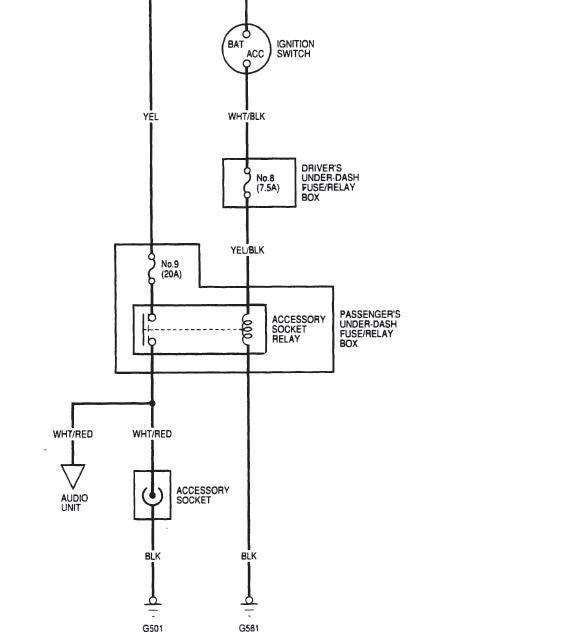
Attached Thumbnails 02 Accord accessory power proble-6th-gen-power-outlet.jpg  
Related Topics
Thread
Thread Starter
Forum
Replies
Last Post
jdubicki
General Tech Help
4
Jan 7, 2019 10:55 PM
LowRyter
General Tech Help
1
Aug 24, 2014 06:17 PM
rmletc
General Tech Help
5
Jan 5, 2010 05:59 PM
dm128956
General Tech Help
1
May 9, 2007 02:10 PM
dtc
General Tech Help
1
Aug 13, 2006 01:16 AM




All times are GMT -5. The time now is 02:17 AM.