02 Accord cabin temprature control
So my wife has an 02 accord that has the temprature control that is just the push buttons and the *****. It took a dive on us, now she doesn't have rear defrost. We took it to the dealership for a recall on the air bag and had them check that out also. They said its the cabin temperature control module. No biggie, but I've been looking on the web for a replacement and have found the digital version of this module for cheaper. Me, not really delving into the Honda's too much, I don't know if this would be a direct swap or if you would need an add'l controller or sensors for this module. Any serious help is appreciated.
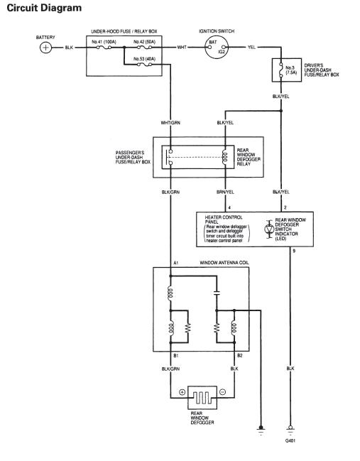
The rear defrost is controlled by this module. The signal that is sent out from this module is, as far as I have figured it out, a negative signal that is in turn turned into a positive signal to go back to the heating grid on the window.....Needless to say, after this post, I have checked the fuses and relays before it went to the dealership....
Yes, from the control unit, ground is applied to the relay from the BRN/YEL wire, this activates the "coil" in the relay- + to the other side of the coil comes from the fuse (#3 7.5amp) via the BLK/YEL wire....once the coil "closes" the relay power from the WHT/GRN is allowed to flow to the BLK/GRN wire that goes to the window grid.
Thread
Thread Starter
Forum
Replies
Last Post
soba_03
General Tech Help
3
Aug 10, 2015 06:35 AM
ccasey3655
General Tech Help
12
Jul 7, 2010 08:02 PM




