General Tech Help Good at troubleshooting? Have a non specific issue? Discuss general tech topics here.

I'm having a big problem here!!!

Old Jan 6, 2012 | 04:44 AM
  #1  
davidg99's Avatar
Thread Starter
|
Junior Member
Joined: Feb 2011
Posts: 38
From: Broken Arrow, OK
Exclamation I'm having a big problem here!!!

Today I installed an Air/Fuel ratio gauge in my car (cause a friend of mine didn't want it anymore and just gave it to me), but anyways, when I was finished installing it, all of a sudden my radio stopped working and my windows won't roll up or down, my charging port isn't working anymore and my electric seats don't work anymore either. Is there something that I can do besides changing fuses, because I already checked them all this evening.


Thank you for any help that you can provide me,
David Green
 
Old Jan 6, 2012 | 08:10 AM
  #2  
TexasHonda's Avatar
Super Moderator : And A Texan
Joined: Feb 2007
Posts: 9,652
From: Katy, TX
Default

Moved your post for better attention and correct forum.

Fuses in underdash panel control radio and cigarette lighter socket. Have you checked these fuses?

Otherwise check your work, as you must have cut a key wire.

good luck
 
Old Jan 6, 2012 | 08:31 PM
  #3  
poorman212's Avatar
Super Moderator
Joined: May 2010
Posts: 11,834
From: Kenton, TN
Default

Ouch, I hope you had the battery disconnected when doing this?

What did you tie into for power.....I'm worried the multiplex got, well fried. There are two under dash fuse panels (driver and pass side) and some of these items not working are controlled by either side. Then don't forget the under hoodfuse panel.
 
Old Jan 7, 2012 | 07:30 AM
  #4  
davidg99's Avatar
Thread Starter
|
Junior Member
Joined: Feb 2011
Posts: 38
From: Broken Arrow, OK
Default

Well everything works but the radio and the cigarette lighter, and the fuse for those two things were on the other side of the car from where I was working. I checked all the wiring and everything, nothing seemed to have gotten toasted except the O2 sensor itself. My car started acting up horribly bad today, so I went up to AutoZone to have them check it with their OBD-II scan tool and it said that I had one O2 sensor that could be faulty or loose or who knows what really and then I have three transmission solenoids that are apparently causing all of the rough driving and shifting conditions. It's just weird that, all of that would happen the day I put in a stupid little gauge! So my parents are blaming me for the car troubles and are on a yelling spree last night, so that was fun. Thanks for all of your guys help, when it gets brighter around here I will take some close up pics of exactly what and how I did it. Hopefully that will help somebody pinpoint the problem. I really think that it's a relay, cause one that goes in the engine bay doesn't work anymore! So I am praying that that is the cause of the radio and cigarette lighter problem.
 
Old Jan 7, 2012 | 09:09 AM
  #5  
poorman212's Avatar
Super Moderator
Joined: May 2010
Posts: 11,834
From: Kenton, TN
Default

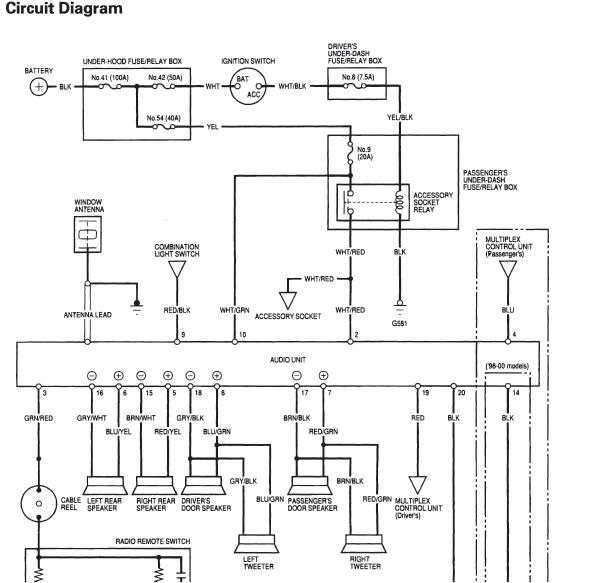
See if this helps.....Drivers side #8 and pass side #9 fuses. Then yes, the relay.
 
Attached Thumbnails I'm having a big problem here!!!-6th-gen-radio-power.jpg  
Related Topics
Thread
Thread Starter
Forum
Replies
Last Post
hansw3
New Member Area
3
Nov 20, 2008 08:25 PM
Andrew
New Member Area
2
Sep 1, 2007 05:46 PM
WhyNotFab
General Tech Help
24
Oct 14, 2006 06:17 AM
xwade01
Off Topic
7
May 2, 2006 09:17 PM
AccordJZ82
Headers, Intake, & Exhaust
1
May 25, 2005 10:57 AM


Thread Tools
Search this Thread

All times are GMT -5. The time now is 10:16 PM.